유압밸브

유압밸브
지게차의 포크 이동 방식에 따라 양개식, 편개식, 쉬프트식에 사용되는 밸브이다.
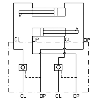
DOUBLE OVERCENTER VALVE
Specifications
- Max Pressure : 350 bar
- Setting Pressure : 140~350 bar
- Flow Rate : 60 l/min
- Pilot Ratio : 6:1
- Hydraulic circuit

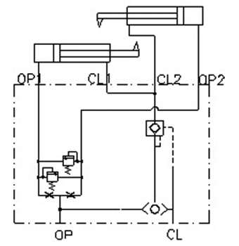
DOUBLE PILOT CHECK VALVE
Specifications
- Max Operating Pressure : 350 bar
- Rated Flow : 30 lpm
- Cracking Pressure : 사용자 주문 사양
- Pilot Ratio : 4 : 1
- Hydraulic circuit

3 POSITION RELIEF VALVE
Specifications
- Rated Pressure : 210 bar
- Rated Flow : 60 lpm
- Hydaulic circuit

양개식 VALVE

편개식 VALVE

SHIFT식 VALVE
Specifications
- Max Operating Pressure : 240 bar
- Rated Flow : 60 lpm
- Hydaulic circuit